读客经典文库!【科幻大师威尔斯精选集1—6册】翻开这六本科幻小说,隐身、时间旅行、外星人入侵、基因改造、反乌托邦……全部在这里!
科幻小说,又称科学幻想小说或科学奇情小说
教程图书 2022-11-11 25 下载
绝本珍藏!【 绘画聊斋(上中下全3卷)】中英对照!全国文学研究优秀成果专著一等奖!
绘画聊斋(上中下)《绘画聊斋(上卷)》目录:第一回宦海浮沉话青楼第二回幽会花丛遇丽姝第三回风流
教程图书 2022-11-11 33 下载
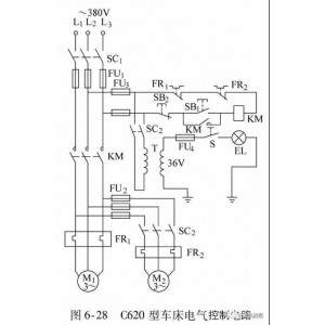
实力派教程书!「门老师教你快速看懂电子电路图」适合广大电子技术初学者、家电维修和相关从业人员学习!并可作为职业技术学校和务工人员上岗培训的基础教材!
电子电路图,是电子线路设计者、电子产品维修人员以及家电产品销售人员必须掌握的基本技能。
教程图书 2022-11-11 30 下载
电子电工经典畅销图书专辑!【怎样识读电子电路图】是初学电子技术必备的宝典!是打开高级电工的大门!
怎样识读电子电路图?电子电路图是指用图形和文字表示的电子元器件、半导体器件及电器元件的连接关系
教程图书 2022-11-11 24 1 下载
弱电不会做?这套【从零开始学弱电电工技术讲义】帮你快速入门,提升电工专业技能!
弱电电工技术是电工行业中的重要组成部分,它包括:电话、电脑、电视、广播、音响等设备。
教程图书 2022-11-11 52 1 下载
2022考研朱伟英语终极预测...(高清无水印版)
2022考研朱伟英语终极预测...(高清无水印版)2022考研朱伟英语终极预测(一)词汇:阅读篇词汇是考研英语的基础
教程图书 2022-11-11 34 下载
